![]() |
|
| Appunti tecniche |
|
| Visite: 1919 | Gradito: |
Leggi anche appunti:Tecniche di progetto dei circuiti integrati: livelli di astrazioneTecniche di progetto dei circuiti integrati: livelli di astrazione Una volta Tesina esami di stato Elettronica e TelecomunicazioniTesina esami di stato Elettronica e Telecomunicazioni All'attenzione Principi di funzionamento e caratteristiche fondamentali dei motori a corrente continuaPRINCIPI DI FUNZIONAMENTO E CARATTERISTICHE FONDAMENTALI DEI MOTORI A CORRENTE CONTINUA Generalità |
![]() |
![]() |
ITIS J.F. KENNEDY
LABORATORIO DI ELETTRONICA
TITOLO RELAZIONE:
IL DISPLAY A SETTE SEGMENTI
OBBIETTIVO DELLA PROVA
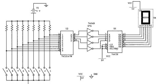
L'obbiettivo consiste nel rappresentare con un display a sette segmenti i numeri decimali da 0 a 9 , in base al numero che viene dato in input.
STRUMENTI UTILIZZATI
Integrato : 74LS147N
9 ingressi - 4 uscite
16 piedini
Alimentazione 16 - Massa 8
Inverter (6 porte NOT) ; viene utilizzata per portare a livello alto le uscite
dell' encoder .
Integrato : 7404NU7A.
14 piedini
Alimentazione 14 - Massa 7
Decoder BCD - display 7 segmenti ; prende in input un numero BCD e dà come output uno o più numeri corrispondenti ad una o più lettere da illuminare. In entrata oltre il numero binario ci sono anche i caratteri LT, RB, BI/RBO. LT o lamp test serve per accertarsi del funzionamento del display, mentre le altre 2 entrate servono per non mostrare lo 0 non significativo.
Integrato : 7447N
4 ingressi - 7 uscite
16 piedini
Alimentazione 16 - Massa 8
Display 7 segmenti : è un dispositivo elettronico in grado di visualizzare le cifre numeriche più alcune lettere alfabetiche e simboli, attraverso l'accensione di combinazioni di sette segmenti luminosi. In questo dispositivo sono integrati 7 diodi led (8 se si considera anche il punto) corrispondenti a dei segmenti, che formano una figura simile ad un 8.
In questo circuito è impiegato un display ad anodo comune e quindi i vari led al suo interno verranno attivati da un segnale a livello basso.
IL CIRCUITO

FUNZIONAMENTO DEL CIRCUITO
L'ingresso al circuito è fornito da 9 fili che fungo da interruttori. L'encoder (integrato 74147) si attiva con livello basso e quindi si collega a massa il filo corrispondente al numero che si vuole visualizzare. Poi il numero viene convertito in binario dall'encoder e all'uscita viene negato. Dato che il decoder ha bisogno di un segnale a livello alto è necessario usare l' inverter (integrato 7404) per correggere l'uscita dell' encoder. In questo modo il decoder (integrato 7447) riceve in input il segnale a livello alto e trasforma il numero da binario a " codice 7 segmenti ". Infine l'ultimo passaggio consiste nella negazione che avviene all'uscita del decoder, necessaria per l'accensione del display in quanto ad anodo comune.
Esempio
Si porta a massa il filo che corrisponde al numero 8, l'encoder riceve in segnale a livello basso e si attiva. Il numero viene convertito (8)10 (1000)BCD poi viene negato quindi all'uscita dall'encoder il numero è (0111)BCD . Poi l'inverter nega il segnale e lo porta a livello alto trasformando così (0111)BCD in (1000)BCD. Il decoder che ha in input il segnale alto trasforma in numero in modo da illuminare i segmenti a, b, c, d, e, f, g.
Di seguito viene riportata una tabella che indica i numeri e i corrispondenti segmenti che si accendono. Poi è indicato il pin (integrato 74147) da portare a massa per illuminare i segmenti in modo da visualizzare sul display il numero dato in input.
|
N° |
Segmenti accesi |
Pin |
|
|
a,b,c,d,e,f |
nessun |
|
|
b,c |
|
|
|
a,b,e,d,g |
|
|
|
a,b,c,d,g |
|
|
|
b,e,f,g |
|
|
|
a,c,d,f,g |
|
|
|
a,c,d,e,f,g |
|
|
|
a,b,c |
|
|
|
a,b,c,d,e,f,g |
|
|
|
a,b,c,d,f,g |
|
CONCLUSIONI
La prova si può ritenere riuscita, però bisogna ricordare di fare molta attenzione nella progettazione del circuito e al numero dato in input, perché se ci sono degli errori, il display potrebbe illuminare segmenti in modo scorretto senza formare nessun numero.
![]() |
| Appunti su: |
|
| Appunti Gestione | ![]() |
| Tesine Ingegneria tecnico | ![]() |
| Lezioni costruzione | ![]() |